ELECTROMEN

EM-106 ohjain harjattomille DC-moottoreille

Harjattomille moottoreille

Harjattomille DC-moottoreille tarkoitettu ohjain.
  • Pienikokoinen
  • Pelkistetty malli
  • Hyvä hyötysuhde
  • Sisäänrakennettu sulake

Valitse tuote

Harjattomien moottorien ohjaimet

Harjaton DC-moottoriohjain 12-24V 7A

Tuotenumero:

Valitse tuote

Tekniset tiedot

Asennus DIN-kiskoon
Compatible motor technology BLDC
Huippuvirta 10
Käyttöjännite 12 V DC, 24 V DC, 36 V DC
Käyttölämpötila 0...50°C
Ohjaustyyppi Nopeus, Jarrutus, Suunta
Paino 90 g
Säätöalue 0-10 A
Valmistaja Electromen

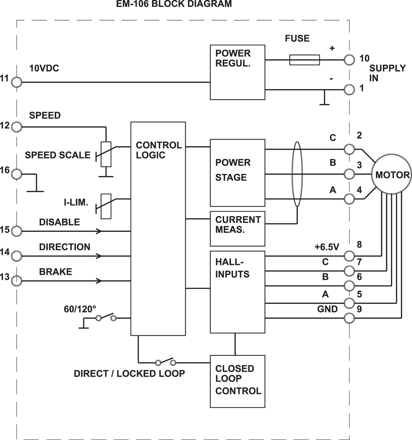
Mitat ja kytkennät

Tuotekuvaus

EM-106 on harjattomille hall-takaisinkytketyille DC-moottoreille tarkoitettu DC-moottoriohjain. Ohjain voidaan liittää 60° tai 120° kommunikoiviin moottoreihin. Perusohjauksia ovat nopeus, seis, suunnanvaihto sekä jarrutus. Ohjaustapoja on kaksi: -Suoraohjaus, jolloin moottorin jännite määräytyy suhteessa ohjausjännitteeseen kuten tavallisella DC-moottorilla. -Ns. takaisinkytketty ohjaus, jolloin laite käyttää hall-anturin pulsseja myös nopeuden säätöön. Näin saavutetan erittäin tarkka nopeuden vastaavuus ohjausjännitteeseen. Ohjaimessa on suojaus vääränapaista syöttöä vastaan, sekä sulakesuojaus ylivirtaa vastaan.

Tarvikkeet



Äänitiedostot

Lisää luettavaa

Teknisiä neuvoja

Andreas Lyrintzis

Tuotepäällikkö

Asiakaspalvelu
Asiakaspalvelumme vastaa kysymyksiin ja etsii ratkaisut ongelmiin. Heille voit jättää myös tilauksesi.
FAQ
+ Miten tullaan asiakkaaksenne?
+ Olen sopinut puskurivarastosta, voinko tilata verkkokaupan kautta?
+ Voiko samalla tilillä olla useita käyttäjiä?
+ Voiko samassa tilauksessa olla useampia toimituspäiviä?
+ Voiko tilauksen toimittaa väliaikaiseen toimitusosoitteeseen?
Chatti
Tarvitsetko apua?
Logo

Evästeet oem.fi sivustolla

Evästeiden avulla voimme palvella sinua paremmin ja varmistamme sivuston sujuvan toiminnan. Voit hallinnoida evästeasetuksia koska tahansa.

Toiminnalliset evästeet

Nämä evästeet ovat välttämättömiä verkkosivuston toimimiseksi, eikä niitä voi poistaa käytöstä järjestelmissämme. Niitä käytetään yleensä vain vastauksena toimiin, jotka olet tehnyt palvelupyynnön yhteydessä, esimerkiksi henkilökohtaisten asetusten määrittämisen, kirjautumisen tai lomakkeen täyttämisen yhteydessä.

Tilastolliset evästeet

Tilastollisten evästeiden avulla seuraamme verkkosivustomme kävijöiden toimintaa ja teemme analyyseja, joiden avulla voimme optimoida verkkosivustoamme. Tämä tarkoittaa, että voimme kehittää sivustoamme toimivammaksi ja palvelemaan kävijöitä paremmin. Jos et hyväksy näitä evästeitä, emme tiedä, milloin olet käynyt sivustollamme. Voit kuitenkin käyttää sivustoamme normaalisti.

Markkinointievästeet

Markkinointievästeiden avulla voimme kohdentaa sinulle mainoksia eri verkkosivustoilla tai sisältöä sosiaalisessa mediassa. Näitä evästeitä asettavat kolmannen osapuolen mainonta- ja kohdistustyökalut. Evästeiden kautta nämä toimijat voivat muodostaa profiilin kiinnostuksesi kohteista. Jos et hyväksy näitä evästeitä, et näe kohdennettua markkinointia etkä mahdollisesti voi käyttää sosiaalisen median jakotyökaluja.